Vaporizers for high level of industrial standards
WARM WATER LPG VAPOROZERS EDS-PP
EDS-PP industrial vaporizers significantly expand the range of propane-butane applications for gas supply systems. The vaporizers are characterized by a high capacity range from 400 to 14,000 kg/h, high multilevel provision of safe and reliable operation, as well as the ability to adapt the workflow to the needs of the customer.
Vaporizers are devices used to convert liquid phase of propane (LP) into vapor form for use in various applications.
They are especially useful in situations where natural vaporization of propane is insufficient due to high demand.
Below are the key advantages of using a EDS-PP warm water vaporizers:
- Improved efficiency
- Optimal Performance: appliances and equipment that rely on propane vapor operate more efficiently when supplied with consistent gas pressure and flow
- Increased Capacity: in systems with high propane consumption (e.g., large industrial operations or multiple appliances), vaporizers increase the rate of vaporization to meet peak demand.
- Reduces Downtime: by maintaining a steady supply of propane vapor, evaporators minimize operational interruptions, saving time and money.
- Enhanced safety
- Stable pressure
- Adaptable to various applications
- Environmental benefits
- Easy installation and maintenance
- Energy savings
- Ideal for off-grid systems
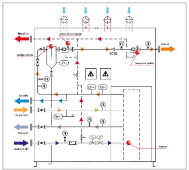
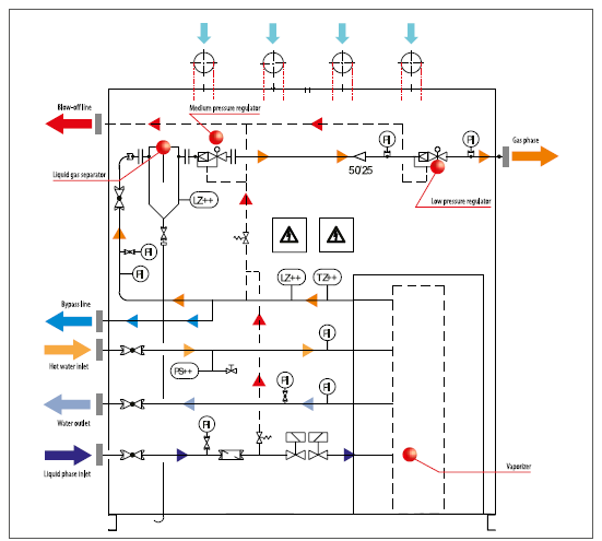
Each EDS-PP vaporizer unit can be produced both on a steel support frame and in a closed steel cabinet or steel container. The high efficiency of EDS-PP vaporizers is based on the excellent performance of special heat exchangers.
Operation data
- Outlet pressure – 50...5000 mbar,
- Design pressure – 25/10 bar (gas/water)
- Heat carrier temperature – 90/70°C
Typical configuration
- EDS-PP vaporizer
- Thermostat for gas temperature
- 1 or 2 liquid level sensors
- 2 solenoid valves in inlet of liquid phase, safety relief valves in liquid phase
- Pressure switch in water space
- Liquid trap
- Separate or integrate control box for mounting outside of Ex-zone
- Regulator unit (available also as redundant version)
| Model | Capacity, kg/h | Design |
|---|---|---|
| EDS-PP 400 | 400 | cabinet / frame |
| EDS-PP 800 | 800 | cabinet / frame |
| EDS-PP 1200 | 1200 | cabinet / frame |
| EDS-PP 1900 | 1900 | cabinet / frame |
| EDS-PP 3000 | 3000 | cabinet / container / frame |
| EDS-PP 4000 | 4000 | cabinet / container / frame |
| EDS-PP 5000 | 5000 | cabinet / container / frame |
| EDS-PP 6000 | 6000 | container / frame |
| EDS-PP 7000 | 7000 | container / frame |
| EDS-PP 10 000 | 10 000 | container / frame |
| EDS-PP 14 000 | 14 000 | container / frame |